Large and medium-sized air separation plants
The big and medium-sized air separates the equipments brief introduction
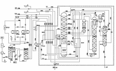
Principle of action offered air separation plant (further - ASP), making gaseous and liquid oxygen, gaseous and liquid Nitrogen and as liquid Argon in the certain quantities, is based on cryogenic process of rectification, using an internal cycle of the pump of liquid oxygen for compression of oxygen. Two-level Direct Contact After the Cooler (DCAC) are used during cooling air. The cooled water for DCAC is made by the installation using dry unnecessary nitrogen from process of division. Clearing of air occurs a method of adsorption in two molecular sieves. Necessary cooling is reached by use of the turbine. Gaseous Oxygen moves in the receiver of oxygen and after that in the pipeline to the Customer for further use in a work cycle. Liquid Oxygen, Nitrogen and Argon will move in cryogenic tanks.
All equipment is developed and constructed under usual company standards and the technologies based on codes ASME and the European Standards.
The range of delivery includes development of the project, manufacturing and delivery of the equipment, installation and putting into operation of ASP.
















